大東海泵業無錫有限公司
銷售總部:江蘇無錫新吳區長江路21-1號創源大廈309
生產基地:無錫市東港鎮
銷售熱線:0510-82108358
銷售熱線:0510-82116911
聯系電話:13395114288
QQ: 2634113519


大東海泵業無錫有限公司
銷售總部:江蘇無錫新吳區長江路21-1號創源大廈309
生產基地:無錫市東港鎮
銷售熱線:0510-82108358
銷售熱線:0510-82116911
聯系電話:13395114288
QQ: 2634113519


歡迎訪問大東海泵業無錫有限公司網站,我公司是一家專業的離心泵生產廠家。在您需要離心泵選型時,我們將會提供離心泵型號、離心泵價格等售前服務,以供您的參考選擇。本條產品資訊是關于ISW型臥式管道離心泵規格型號性能參數表的知識:

ISW型臥式管道離心泵是我公司制造生產的一款直聯式管道離心泵,因此較IS離心泵而言無聯軸器,解決了聯軸器易松動等缺點。性能更加可靠,使用壽命更加長久,并嚴格按照國際標準ISO2858和國家管道離心泵標準JB/T53058-93進行設計制造的高效節能產品。臥式管道離心泵采用國內先進水力模型優化設計而成。同時根據使用溫度、介質等不同在臥式管道離心泵基礎上派生出熱水型、高溫型、化工型、油泵等,是目前國家標準定型推廣產品。
產品特點
1、滴水不漏:不同材質的硬質合金密封,保證了不同介質輸送均無泄漏。
2、運行平穩:泵軸的同心度葉輪優異的動靜平衡,保證平穩運行,絕無振動。
3、維修方便:更換密封、軸承、簡易方便。
4、噪音低:兩個低噪音軸承下的水泵,運轉平穩,除電機微弱聲響,基本無噪聲。
5、故障率低:結構簡單合理,關鍵部分采用國際一流品質配套,整機無故障工作時間大大提高。
6、占地更?。撼隹诳上蜃蟆⑾蛴?、向上三個方向,便于管道布置安裝,節省空間。
現在市場上臥式管道離心泵生產廠家很多,那臥式管道離心泵哪家好呢?大東海泵業專業生產的臥式管道離心泵、管道泵型號|參數很齊全,我們將為您提供免費咨詢、選型服務。
產品用途
1、臥式管道離心泵供輸送清水及物理化學性質類似于清水的其它液體之用,適用于工業和城市給排水、高層建筑增壓送水、園林噴灌、消防增壓、遠距離輸送、暖通制冷循環、浴室等冷暖水循環增壓及設備配套,使用溫度t<80℃。
2、臥式熱水管道泵廣泛適用于:冶金、化工、紡織、造紙以及賓館飯店等鍋爐熱水增壓循環輸送及城市采暖系統,使用溫度t<100℃。
3、臥式不銹鋼管道離心泵,供輸送不含固體顆粒,具有腐蝕性、粘度類似于水的液體,適用于石油、化工、冶金、電力、造紙、食品制藥和合成纖維等部門,使用溫度為-20℃~+120℃。
4、防爆臥式管道離心泵供輸送汽油、煤油、柴油等油類產品或易燃、易爆液體,被輸送介質溫度為-20~ +120℃。
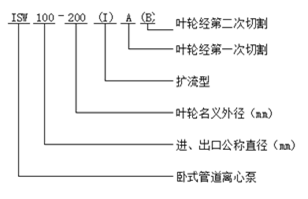
型號意義
性能參數
| 型號 |
口徑 mm | 流量 |
揚程 m |
效率 % |
轉速 r/min |
電機功率 KW |
必需汽蝕余量 (NPSH)r | |
| m3/h | L/S | |||||||
| ISW 15-80 | 15 |
1.1 1.5 2.0 |
0.3 0.42 0.55 |
8.5 8 7 |
26 34 34 | 2800 | 0.18 | 2.3 |
| ISW 20-110 | 20 |
1.8 2.5 3.3 |
0.5 0.69 0.91 |
16 15 13.5 |
25 34 35 | 2800 | 0.37 | 2.3 |
| ISW 20-160 | 20 |
1.8 2.5 3.3 |
0.5 0.69 0.91 |
33 32 30 |
19 25 23 | 2900 | 0.75 | 2.3 |
| ISW 25-110 | 25 |
2.8 4 5.2 |
0.78 1.11 1.44 |
16 15 13.5 |
34 42 41 | 2900 | 0.55 | 2.3 |
| ISW 25-125 | 25 |
2.8 4 5.2 |
0.78 1.11 1.44 |
20.6 20 18 |
28 36 35 | 2900 | 0.75 | 2.3 |
| ISW 25-125A | 25 |
2.5 3.6 4.6 |
0.69 1.0 1.28 |
17 16 14.4 | 35 | 2900 | 0.55 | 2.3 |
| ISW 25-160 | 25 |
2.8 4 5.2 |
0.78 1.11 1.44 |
33 32 30 |
24 32 33 | 2900 | 1.5 | 2.3 |
| ISW 25-160A | 25 |
2.6 3.7 4.9 |
0.12 1.03 1.36 |
29 28 26 | 31 | 2900 | 1.1 | 2.3 |
| 型號 |
口徑 mm | 流量 |
揚程 m |
效率 % |
轉速 r/min |
電機功率 KW |
必需汽蝕余量 (NPSH)r | |
| m3/h | L/S | |||||||
| ISW 32-100(I) | 32 |
4.4 6.3 8.3 |
1.22 1.75 2.32 |
13.2 12.5 11.3 |
48 54 53 | 2900 | 0.75 | 2.0 |
| ISW 32-125 | 32 |
3.5 5 6.5 |
0.97 0.39 1.8 |
22 20 18 |
40 44 42 | 2900 | 0.75 | 2.3 |
| ISW 32-125A | 32 |
3.1 4.5 5.8 |
0.86 1.25 1.61 |
17.6 16 14.4 | 43 | 2900 | 0.55 | 2.3 |
| ISW 32-160(I) | 32 |
4.4 6.3 8.3 |
1.22 1.75 2.32 |
33.2 32 30.2 |
34 40 42 | 2900 | 2.2 | 2.0 |
| ISW 32-200(I) | 32 |
4.4 6.3 8.3 |
1.22 1.75 2.32 |
50.5 50 48 |
26 33 35 | 2900 | 4 | 2.0 |
| ISW 32-200A | 32 |
2.8 4 5.2 |
0.78 1.11 1.44 |
44.6 44 42.7 |
34 40 42 | 2900 | 2.2 | 2.0 |
| 型號 |
口徑 mm | 流量 |
揚程 m |
效率 % |
轉速 r/min |
電機功率 KW |
必需汽蝕余量 (NPSH)r | |
| m3/h | L/S | |||||||
| ISW 40-100 | 40 |
4.4 6.3 8.3 |
1.22 1.75 2.31 |
13.2 12.5 11.3 |
48 54 53 | 2900 | 0.55 | 2.3 |
| ISW 40-100A | 40 |
3.9 5.6 7.4 |
1.08 1.56 2.06 |
10.6 10 9 | 52 | 2900 | 0.37 | 2.3 |
| ISW 40-125 | 40 |
4.4 6.3 8.3 |
1.22 1.75 2.31 |
21 20 18 |
41 46 43 | 2900 | 1.1 | 2.3 |
| ISW 40-125A | 40 |
3.9 5.6 7.4 |
1.08 1.56 2.06 |
17.6 16 14.4 |
40 45 41 | 2900 | 0.75 | 2.3 |
| ISW 40-160 | 40 |
4.4 6.3 8.3 |
1.22 1.75 2.31 |
33 32 30 |
35 40 40 | 2900 | 2.2 | 2.3 |
| ISW 40-160A | 40 |
4.1 5.9 7.8 |
1.14 1.64 2.17 |
29 28 26.3 |
34 39 39 | 2900 | 1.5 | 2.3 |
| ISW 40-160B | 40 |
3.8 5.5 7.2 |
1.06 1.53 2.0 |
25.5 24 22.5 |
34 38 37 | 2900 | 1.1 | 2.3 |
| ISW 40-200 | 40 |
4.4 6.3 8.3 |
1.22 1.75 2.31 |
51 50 48 |
26 33 32 | 2900 | 4 | 2.3 |
| ISW 40-200A | 40 |
4.1 5.9 7.8 |
1.14 1.64 2.17 |
45 44 42 |
26 31 30 | 2900 | 3 | 2.3 |
| ISW 40-200B | 40 |
3.7 5.3 7.0 |
1.03 1.47 1.94 |
38 36 34.5 | 29 | 2900 | 2.2 | 2.3 |
| ISW 40-250 | 40 |
4.4 6.3 8.3 |
1.22 1.75 2.31 |
82 80 74 |
24 28 28 | 2900 | 7.5 | 2.3 |
| ISW 40-250A | 40 |
4.1 5.9 7.8 |
1.14 1.64 2.17 |
72 70 65 |
24 28 27 | 2900 | 5.5 | 2.3 |
| ISW 40-250B | 40 |
3.8 5.5 7.0 |
1.06 1.53 1.94 |
61.5 60 56 |
23 27 26 | 2900 | 4 | 2.3 |
| 型號 |
口徑 mm | 流量 |
揚程 m |
效率 % |
轉速 r/min |
電機功率 KW |
必需汽蝕余量 (NPSH)r | |
| m3/h | L/S | |||||||
| ISW 40-100(I) | 40 |
8.8 12.5 16.3 |
2.44 3.47 4.53 |
13.2 12.5 11.3 |
55 62 60 | 2900 | 1.1 | 2.3 |
| ISW 40-100(I)A | 40 |
8 11 14.5 |
2.22 3.05 4.03 |
10.6 10 9 | 60 | 2900 | 0.75 | 2.3 |
| ISW 40-125(I) | 40 |
8.8 12.5 16.3 |
2.44 3.47 4.53 |
21.2 20 17.8 |
49 58 57 | 2900 | 1.5 | 2.3 |
| ISW 40-125(I)A | 40 |
8 11 14.5 |
2.22 3.05 4.03 |
17 16 14 | 57 | 2900 | 1.1 | 2.3 |
| ISW 40-160(I) | 40 |
8.8 12.5 16.3 |
2.44 3.47 4.53 |
33 32 30 |
45 52 51 | 2900 | 3 | 2.3 |
| ISW 40-160(I)A | 40 |
8.2 11.7 15.2 |
2.28 3.25 4.22 |
29 28 26 |
44 51 50 | 2900 | 2.2 | 2.3 |
| ISW 40-160(I)B | 40 |
7.3 10.4 13.5 |
2.38 2.89 3.75 |
23 22 20.5 | 50 | 2900 | 1.5 | 2.3 |
| ISW 40-200(I) | 40 |
8.8 12.5 16.3 |
2.44 3.47 4.53 |
51.2 50 48 |
38 46 46 | 2900 | 5.5 | 2.3 |
| ISW 40-200(I)A | 40 |
8.3 11.7 15.3 |
2.31 3.25 4.25 |
45.0 44 42 |
37 45 45 | 2900 | 4 | 2.3 |
| ISW 40-200(I)B | 40 |
7.5 10.6 13.8 |
2.08 2.94 3.83 |
37 36 34 | 44 | 2900 | 3 | 2.3 |
| ISW 40-250(I) | 40 |
8.8 12.5 16.3 |
2.44 3.47 4.53 |
81.2 80 77.5 |
31 38 40 | 2900 | 11 | 2.3 |
| ISW 40-250(I)A | 40 |
8.2 11.6 15.2 |
2.28 3.22 4.22 |
71.0 70 68 | 38 | 2900 | 7.5 | 2.3 |
| ISW 40-250(I)B | 40 |
7.6 10.8 14 |
2.11 3.0 3.89 |
61.4 60 58 | 37 | 2900 | 7.5 | 2.3 |
| ISW 40-250(I)C | 40 |
7.1 10.0 13.1 |
1.97 2.78 3.64 |
53.2 52 50.4 | 36 | 2900 | 5.5 | 2.3 |
| 型號 |
口徑 mm | 流量 |
揚程 m |
效率 % |
轉速 r/min |
電機功率 KW |
必需汽蝕余量 (NPSH)r | |
| m3/h | L/S | |||||||
| ISW 50-100 | 50 |
8.8 12.5 16.3 |
2.44 3.47 4.53 |
13.6 12.5 11.3 |
55 62 60 | 2900 | 1.1 | 2.3 |
| ISW 50-100A | 50 |
8 11 14.5 |
2.22 3.05 4.03 |
11 10 9 | 60 | 2900 | 0.75 | 2.3 |
| ISW 50-125 | 50 |
8.8 12.5 16.3 |
2.44 3.47 4.53 |
21.5 20 17.8 |
49 58 57 | 2900 | 1.5 | 2.3 |
| ISW 50-125A | 50 |
8 11 14.5 |
2.22 3.05 4.03 |
17 16 14 | 57 | 2900 | 1.1 | 2.3 |
| ISW 50-160 | 50 |
8.8 12.5 16.3 |
2.44 3.47 4.53 |
33 32 30 |
45 52 51 | 2900 | 3 | 2.3 |
| ISW 50-160A | 50 |
8.2 11.7 15.2 |
2.28 3.25 4.22 |
29 28 26 |
44 51 50 | 2900 | 2.2 | 2.3 |
| ISW 50-160B | 50 |
7.3 10.4 13.5 |
2.38 2.89 3.75 |
23 22 20.5 | 50 | 2900 | 1.5 | 2.3 |
| ISW 50-200 | 50 |
8.8 12.5 16.3 |
2.44 3.47 4.53 |
52 50 48 |
38 46 46 | 2900 | 5.5 | 2.3 |
| ISW 50-200A | 50 |
8.3 11.7 15.3 |
2.31 3.25 4.25 |
45.8 44 42 |
37 45 45 | 2900 | 4 | 2.3 |
| ISW 50-200B | 50 |
7.5 10.6 13.8 |
2.08 2.94 3.83 |
37 36 34 | 44 | 2900 | 3 | 2.3 |
| ISW 50-250 | 50 |
8.8 12.5 16.3 |
2.44 3.47 4.53 |
82 80 77.5 |
29 38 40 | 2900 | 11 | 2.3 |
| ISW 50-250A | 50 |
8.2 11.6 15.2 |
2.28 3.22 4.22 |
71.5 70 68 | 38 | 2900 | 7.5 | 2.3 |
| ISW 50-250B | 50 |
7.6 10.8 14 |
2.11 3.0 3.89 |
61.4 60 58 | 37 | 2900 | 7.5 | 2.3 |
| ISW 50-250C | 50 |
7.1 10.0 13.1 |
1.97 2.78 3.64 |
53.2 52 50.4 | 36 | 2900 | 5.5 | 2.3 |
| 型號 |
口徑 mm | 流量 |
揚程 m |
效率 % |
轉速 r/min |
電機功率 KW |
必需汽蝕余量 (NPSH)r | |
| m3/h | L/S | |||||||
| ISW 50-100(I) | 50 |
17.5 25 32.5 |
4.86 6.94 9.03 |
13.7 12.5 10.5 |
67 69 69 | 2900 | 1.5 | 2.5 |
| ISW 50-100(I)A | 50 |
15.6 22.3 29 |
4.3 6.19 8.1 |
11 10 8.4 |
65 67 68 | 2900 | 1.1 | 2.5 |
| ISW 50-125(I) | 50 |
17.5 25 32.5 |
4.86 6.94 9.03 |
21.5 20 18 |
60 68 67 | 2900 | 3 | 2.5 |
| ISW 50-125(I)A | 50 |
15.6 22.3 29 |
4.33 6.19 8.1 |
17 16 13.6 |
58 66 65 | 2900 | 2.2 | 2.5 |
| ISW 50-160(I) | 50 |
17.5 25 32.5 |
4.68 6.94 9.03 |
34.4 32 27.5 |
54 63 60 | 2900 | 4 | 2.5 |
| ISW 50-160(I)A | 50 |
16.4 23.4 30.4 |
4.56 6.5 8.44 |
30 28 24 |
54 62 59 | 2900 | 4 | 2.5 |
| ISW 50-160(I)B | 50 |
15.0 21.6 28 |
4.17 6.0 7.78 |
26 24 20.6 | 58 | 2900 | 3 | 2.5 |
| ISW 50-200(I) | 50 |
17.5 25 32.5 |
4.86 6.94 9.03 |
52.7 50 45.5 |
49 58 59 | 2900 | 7.5 | 2.5 |
| ISW 50-200(I)A | 50 |
16.4 23.5 30.5 |
4.56 6.53 8.47 |
46.4 44 40 |
48 57 58 | 2900 | 7.5 | 2.5 |
| ISW 50-200(I)B | 50 |
15.2 21.8 28.3 |
4.22 6.06 7.86 |
40 38 34.5 | 55 | 2900 | 5.5 | 2.5 |
| ISW 50-250(I) | 50 |
17.5 25 32.5 |
4.86 6.94 9.03 |
82 80 76.5 |
39 50 52 | 2900 | 15 | 2.5 |
| ISW 50-250(I)A | 50 |
16.4 23.4 30.5 |
4.56 6.5 8.47 |
71.5 70 67 |
39 50 52 | 2900 | 11 | 2.5 |
| ISW 50-250(I)B | 50 |
15 21.6 28 |
4.17 6.0 7.78 |
61 60 57.4 |
38 49 54 | 2900 | 11 | 2.5 |
| ISW 50-315(I) | 50 |
17.5 25 32.5 |
4.86 6.94 9.03 |
128 125 122 |
30 40 44 | 2900 | 30 | 2.5 |
| ISW 50-315(I)A | 50 |
16.6 23.7 31 |
4.61 6.58 8.6 |
115 113 110 |
30 40 44 | 2900 | 22 | 2.5 |
| ISW 50-315(I)B | 50 |
15.7 22.5 29.2 |
4.36 6.25 8.0 |
103 101 98 | 39 | 2900 | 18.5 | 2.5 |
| ISW 50-315(I)C | 50 |
14.4 20.6 26.8 |
4.0 5.72 7.44 |
86 85 83 | 38 | 2900 | 15 | 2.5 |
| 型號 |
口徑 mm | 流量 |
揚程 m |
效率 % |
轉速 r/min |
電機功率 KW |
必需汽蝕余量 (NPSH)r | |
| m3/h | L/S | |||||||
| ISW 65-100 | 65 |
17.5 25 32.5 |
4.86 6.94 9.03 |
13.7 12.5 10.5 |
67 69 69 | 2900 | 1.5 | 2.5 |
| ISW 65-100A | 65 |
15.6 22.3 29 |
4.3 6.19 8.1 |
11 10 8.4 |
65 67 68 | 2900 | 1.1 | 2.5 |
| ISW 65-125 | 65 |
17.5 25 32.5 |
4.86 6.94 9.03 |
21.5 20 18 |
60 68 67 | 2900 | 3 | 2.5 |
| ISW 65-125A | 65 |
15.6 22.3 29 |
4.33 6.19 8.1 |
17 16 14.4 |
58 66 65 | 2900 | 2.2 | 2.5 |
| ISW 65-160 | 65 |
17.5 25 32.5 |
4.86 6.94 9.03 |
34.4 32 27.5 |
54 63 60 | 2900 | 4 | 2.5 |
| ISW 65-160A | 65 |
16.4 23.4 30.4 |
4.56 6.5 8.44 |
30 28 24 |
54 62 59 | 2900 | 4 | 2.5 |
| ISW 65-160B | 65 |
15.0 21.6 28 |
4.17 6.0 7.78 |
26 24 20.6 | 58 | 2900 | 3 | 2.5 |
| ISW 65-200 | 65 |
17.5 25 32.5 |
4.86 6.94 9.03 |
52.7 50 45.5 |
49 58 59 | 2900 | 7.5 | 2.5 |
| ISW 65-200A | 65 |
16.4 23.5 30.5 |
4.56 6.53 8.47 |
46.4 44 40 |
48 57 58 | 2900 | 7.5 | 2.5 |
| ISW 65-200B | 65 |
15.2 21.8 28.3 |
4.22 6.06 7.86 |
40 38 34.5 | 55 | 2900 | 5.5 | 2.5 |
| ISW 65-250 | 65 |
17.5 25 32.5 |
4.86 6.94 9.03 |
82 80 76.5 |
39 50 52 | 2900 | 15 | 2.5 |
| ISW 65-250A | 65 |
16.4 23.4 30.5 |
4.56 6.5 8.47 |
71.5 70 67 |
39 50 52 | 2900 | 11 | 2.5 |
| ISW 65-250B | 65 |
15 21.6 28 |
4.17 6.0 7.78 |
61 60 57.4 |
38 49 54 | 2900 | 11 | 2.5 |
| ISW 65-315 | 65 |
17.5 25 32.5 |
4.86 6.94 9.03 |
127 125 122 |
32 40 44 | 2900 | 30 | 2.5 |
| ISW 65-315A | 65 |
16.6 23.7 31 |
4.61 6.58 8.6 |
115 113 110 |
32 40 44 | 2900 | 22 | 2.5 |
| ISW 65-315B | 65 |
15.7 22.5 29.2 |
4.36 6.25 8.0 |
103 101 98 | 39 | 2900 | 18.5 | 2.5 |
| ISW 65-315C | 65 |
14.4 20.6 26.8 |
4.0 5.72 7.44 |
86 85 83 | 38 | 2900 | 15 | 2.5 |
| 型號 |
口徑 mm | 流量 |
揚程 m |
效率 % |
轉速 r/min |
電機功率 KW |
必需汽蝕余量 (NPSH)r | |
| m3/h | L/S | |||||||
| ISW 65-100(I) | 65 |
35 50 65 |
9.72 13.9 18.1 |
13.8 12.5 10 |
67 73 70 | 2900 | 3 | 3.0 |
| ISW 65-100(I)A | 65 |
31.3 44.7 58 |
8.7 12.4 16.1 |
11 10 8 |
66 72 69 | 2900 | 2.2 | 3.0 |
| ISW 65-125(I) | 65 |
35 50 65 |
9.72 13.9 18.1 |
22 20 17 |
67 72.5 70 | 2900 | 5.5 | 3.0 |
| ISW 65-125(I)A | 65 |
31.3 44.7 58 |
8.7 12.5 16.1 |
17.5 16 13.6 |
66 71 69 | 2900 | 4 | 3.0 |
| ISW 65-160(I) | 65 |
35 50 65 |
9.72 13.9 18.1 |
35 32 28 |
63 71 70 | 2900 | 7.5 | 3.0 |
| ISW 65-160(I)A | 65 |
32.7 46.7 61 |
9.1 13.0 16.9 |
30.6 28 24 |
62 70 69 | 2900 | 7.5 | 3.0 |
| ISW 65-160(I)B | 65 |
30.3 43.3 56.3 |
8.4 12.0 15.6 |
26 24 21 | 69 | 2900 | 5.5 | 3.0 |
| ISW 65-200(I) | 65 |
35 50 65 |
9.72 13.9 18.1 |
53.5 50 46 |
55 67 68 | 2900 | 15 | 3.0 |
| ISW 65-200(I)A | 65 |
32.8 47 61 |
9.1 13.1 16.9 |
47 44 40 |
54 66 67 | 2900 | 11 | 3.0 |
| ISW 65-200(I)B | 65 |
30.5 43.5 56.6 |
8.5 12.1 15.7 |
40.6 38 33.4 | 65 | 2900 | 7.5 | 3.0 |
| ISW 65-250(I) | 65 |
35 50 65 |
9.72 13.9 18.1 |
83 80 72 |
52 59 60 | 2900 | 22 | 3.0 |
| ISW 65-250(I)A | 65 |
32.5 46.7 61 |
9.0 13.0 16.9 |
73 70 63 |
52 59 60 | 2900 | 18.5 | 3.0 |
| ISW 65-250(I)B | 65 |
30 43.3 56 |
8.3 12.0 15.6 |
62 60 54 | 58 | 2900 | 15 | 3.0 |
| ISW 65-315(I) | 65 |
35 50 65 |
9.72 13.9 18.1 |
128 125 121 |
44 54 57 | 2900 | 37 | 3.0 |
| ISW 65-315(I)A | 65 |
32.5 46.5 60.5 |
9.0 12.9 16.8 |
112.6 110 106.4 |
43 54 57 | 2900 | 30 | 3.0 |
| ISW 65-315(I)B | 65 |
31 44.5 58 |
8.6 12.4 16.1 |
102.5 100 98 | 53 | 2900 | 30 | 3.0 |
| ISW 65-315(I)C | 65 |
29 41 53.6 |
8.1 11.4 14.9 |
87 85 83 | 51 | 2900 | 22 | 3.0 |
| 型號 |
口徑 mm | 流量 |
揚程 m |
效率 % |
轉速 r/min |
電機功率 KW |
必需汽蝕余量 (NPSH)r | |
| m3/h | L/S | |||||||
| ISW 80-100 | 80 |
35 50 65 |
9.72 13.9 18.1 |
13.8 12.5 10 |
67 73 70 | 2900 | 3 | 3.0 |
| ISW 80-100A | 80 |
31.3 44.7 58 |
8.7 12.5 16.1 |
11 10 8 |
66 72 69 | 2900 | 2.2 | 3.0 |
| ISW 80-125 | 80 |
35 50 65 |
9.72 13.9 18.1 |
22 20 17 |
67 72.5 70 | 2900 | 5.5 | 3.0 |
| ISW 80-125A | 80 |
31.3 45 58 |
8.7 12.5 16.1 |
17.5 16 13.6 |
66 71 69 | 2900 | 4 | 3.0 |
| ISW 80-160 | 80 |
35 50 65 |
9.72 13.9 18.1 |
35 32 28 |
63 71 70 | 2900 | 7.5 | 3.0 |
| ISW 80-160A | 80 |
32.7 46.7 61 |
9.1 13.0 16.9 |
30.6 28 24 |
62 70 69 | 2900 | 7.5 | 3.0 |
| ISW 80-160B | 80 |
30.3 43.3 56.3 |
8.4 12.0 15.6 |
26 24 21 | 69 | 2900 | 5.5 | 3.0 |
| ISW 80-200 | 80 |
35 50 65 |
9.72 13.9 18.1 |
53.5 50 46 |
55 67 68 | 2900 | 15 | 3.0 |
| ISW 80-200A | 80 |
32.8 47 61 |
9.1 13.1 16.9 |
47 44 40 |
54 66 67 | 2900 | 11 | 3.0 |
| ISW 80-200B | 80 |
30.5 43.5 56.6 |
8.5 12.1 15.7 |
40.6 38 33.4 | 65 | 2900 | 7.5 | 3.0 |
| ISW 80-250 | 80 |
35 50 65 |
9.72 13.9 18.1 |
83 80 72 |
52 59 60 | 2900 | 22 | 3.0 |
| ISW 80-250A | 80 |
32.5 46.7 61 |
9.0 13.0 16.9 |
73 70 63 |
52 59 60 | 2900 | 18.5 | 3.0 |
| ISW 80-250B | 80 |
30 43.3 56 |
8.3 12.0 15.6 |
62 60 54 | 58 | 2900 | 15 | 3.0 |
| ISW 80-315 | 80 |
35 50 65 |
9.72 13.9 18.1 |
128 125 122 |
43 54 57 | 2900 | 37 | 3.0 |
| ISW 80-315A | 80 |
32.5 46.5 60.5 |
9.0 12.9 16.8 |
112.6 110 107.4 |
43 54 57 | 2900 | 30 | 3.0 |
| ISW 80-315B | 80 |
31 44.5 58 |
8.6 12.4 16.1 |
102.5 100 98 | 53 | 2900 | 30 | 3.0 |
| ISW 80-315C | 80 |
29 41 53.6 |
8.1 11.4 14.9 |
98 85 83 | 51 | 2900 | 22 | 3.0 |
| ISW 80-350 | 80 |
35 50 65 |
9.72 13.9 18.1 |
146 150 142 |
55 66 67 | 2900 | 55 | 3.0 |
| ISW 80-350A | 80 |
31 44.5 58 |
8.6 12.4 16.1 |
138.4 142 134.8 | 65 | 2900 | 45 | 3.0 |
| ISW 80-350B | 80 |
29 41 53.6 |
8.1 11.4 14.9 |
131.4 135 127.8 | 63 | 2900 | 37 | 3.0 |
| 型號 |
口徑 mm | 流量 |
揚程 m |
效率 % |
轉速 r/min |
電機功率 KW |
必需汽蝕余量 (NPSH)r | |
| m3/h | L/S | |||||||
| ISW 80-100(I) | 80 |
70 100 130 |
19.4 27.8 36.1 |
13.6 12.5 11 |
66 76 75 | 2900 | 5.5 | 4.5 |
| ISW 80-100(I)A | 80 |
62.6 89 116 |
17.4 24.7 32.2 |
11 10 8.8 |
64 74 74 | 2900 | 4 | 4.5 |
| ISW 80-125(I) | 80 |
70 100 130 |
19.4 27.8 36.1 |
23.5 20 14 |
70 76 65 | 2900 | 11 | 4.5 |
| ISW 80-125(I)A | 80 |
62.6 89 116 |
17.4 24.7 32.2 |
19 16 11 |
68 74 65 | 2900 | 7.5 | 4.5 |
| ISW 80-160(I) | 80 |
70 100 130 |
19.4 27.8 36.1 |
36.5 32 24 |
70 76 65 | 2900 | 15 | 4.5 |
| ISW 80-160(I)A | 80 |
65.4 93.5 121.6 |
18.2 26.0 33.8 |
32 28 21 |
68 74 67 | 2900 | 11 | 4.5 |
| ISW 80-160(I)B | 80 |
60.6 86.6 112.5 |
16.8 24.1 31.3 |
72 24 18 | 72 | 2900 | 11 | 4.5 |
| ISW 80-200(I) | 80 |
70 100 130 |
19.4 27.8 36.1 |
54 50 42 |
65 74 73 | 2900 | 22 | 4.0 |
| ISW 80-200(I)A | 80 |
65.4 93.5 121.6 |
18.2 26.0 33.8 |
47.5 44 37 |
64 73 72 | 2900 | 18.5 | 4.0 |
| ISW 80-200(I)B | 80 |
61 87 113 |
16.9 24.2 31.4 |
41 38 32 | 71 | 2900 | 15 | 4.0 |
| ISW 80-250(I) | 80 |
70 100 130 |
19.4 27.8 36.1 |
87 80 68 |
62 69 68 | 2900 | 37 | 4.0 |
| ISW 80-250(I)A | 80 |
65.4 93.5 121.6 |
18.2 26.0 33.8 |
76 70 59.5 |
61 68 67 | 2900 | 30 | 4.0 |
| ISW 80-250(I)B | 80 |
61 87 113 |
16.9 24.2 31.4 |
65 60 51 | 66 | 2900 | 30 | 4.0 |
| ISW 80-315(I) | 80 |
70 100 130 |
19.4 27.8 36.1 |
132 125 114 |
55 66 67 | 2900 | 75 | 4.0 |
| ISW 80-315(I)A | 80 |
66.5 95 123.6 |
18.5 26.4 34.3 |
119 113 103 |
55 66 67 | 2900 | 55 | 4.0 |
| ISW 80-315(I)B | 80 |
63 90 117 |
17.5 25 32.5 |
106.6 101 92 | 65 | 2900 | 45 | 4.0 |
| ISW 80-315(I)C | 80 |
58 82 107 |
16.1 22.8 29.7 |
90 85 76 | 63 | 2900 | 37 | 4.0 |
| 型號 |
口徑 mm | 流量 |
揚程 m |
效率 % |
轉速 r/min |
電機功率 KW |
必需汽蝕余量 (NPSH)r | |
| m3/h | L/S | |||||||
| ISW 100-100 | 100 |
70 100 130 |
19.4 27.8 36.1 |
13.6 12.5 11 |
66 76 75 | 2900 | 5.5 | 4.5 |
| ISW 100-100A | 100 |
62.6 89 116 |
17.4 47 32.2 |
11 10 8.8 |
64 74 74 | 2900 | 4 | 4.5 |
| ISW 100-125 | 100 |
70 100 130 |
19.4 27.8 36.1 |
23.5 20 14 |
70 76 65 | 2900 | 11 | 4.5 |
| ISW 100-125A | 100 |
62.6 89 116 |
17.4 24.7 32.2 |
19 16 11 |
68 74 63 | 2900 | 7.5 | 4.5 |
| ISW 100-160 | 100 |
70 100 130 |
19.4 27.8 36.1 |
36.5 32 24 |
70 76 65 | 2900 | 15 | 4.5 |
| ISW 100-160A | 100 |
65.4 93.5 121.6 |
18.2 26.0 33.8 |
32 28 21 |
68 74 67 | 2900 | 11 | 4.5 |
| ISW 100-160B | 100 |
60.6 86.6 112.5 |
16.8 24.1 31.3 |
27 24 18 | 72 | 2900 | 11 | 4.5 |
| ISW 100-200 | 100 |
70 100 130 |
19.4 27.8 36.1 |
54 50 42 |
65 74 73 | 2900 | 22 | 4.0 |
| ISW 100-200A | 100 |
65.4 93.5 121.6 |
18.2 26.0 33.8 |
47.5 44 37 |
64 73 72 | 2900 | 18.5 | 4.0 |
| ISW 100-200B | 100 |
61 87 113 |
16.9 24.2 31.4 |
41 38 32 | 71 | 2900 | 15 | 4.0 |
| ISW 100-250 | 100 |
70 100 130 |
19.4 27.8 36.1 |
37 80 68 |
62 69 68 | 2900 | 37 | 4.0 |
| ISW 100-250A | 100 |
65.4 93.5 121.6 |
18.2 26.0 33.8 |
76 70 59.5 |
61 68 67 | 2900 | 30 | 4.0 |
| ISW 100-250B | 100 |
61 87 113 |
16.9 24.2 31.4 |
65 60 51 | 66 | 2900 | 30 | 4.0 |
| ISW 100-315 | 100 |
70 100 130 |
19.4 27.8 36.1 |
132 125 114 |
55 66 67 | 2900 | 75 | 4.0 |
| ISW 100-315A | 100 |
66.5 95 123.6 |
18.5 26.4 34.3 |
119 113 103 |
65 66 67 | 2900 | 55 | 4.0 |
| ISW 100-315B | 100 |
63 90 117 |
17.5 25 32.5 |
106.6 101 92 | 65 | 2900 | 45 | 4.0 |
| ISW 100-315C | 100 |
58 82 107 |
16.1 22.8 29.7 |
90 85 76 | 63 | 2900 | 37 | 4.0 |
| 型號 |
口徑 mm | 流量 |
揚程 m |
效率 % |
轉速 r/min |
電機功率 KW |
必需汽蝕余量 (NPSH)r | |
| m3/h | L/S | |||||||
| ISW 100-100(I) | 100 |
96 160 192 |
26.7 44.4 53.3 |
14 12.5 10 |
64 73 70 | 2900 | 11 | 4.5 |
| ISW 100-125(I) | 100 |
96 160 192 |
26.7 44.4 53.3 |
24 20 14 |
62 74 69 | 2900 | 15 | 4.5 |
| ISW 100-125(I)A | 100 |
84 140 168 |
23.3 39 46.7 |
20 17 12 |
64 72 68 | 2900 | 11 | 4.5 |
| ISW 100-160(I) | 100 |
96 160 192 |
26.7 44.4 53.3 |
36 32 27 |
69 79 75 | 2900 | 22 | 5.6 |
| ISW 100-160(I)A | 100 |
84 140 168 |
23.3 39 46.7 |
32 28 23.5 |
66 76 72 | 2900 | 18.5 | 5.0 |
| ISW 100-200(I) | 100 |
96 160 192 |
26.7 44.4 53.3 |
53 50 45 |
69 79 78 | 2900 | 37 | 5.2 |
| ISW 100-200(I)A | 100 |
84 140 168 |
23.3 39 46.7 |
48 45 40 |
64 74 73 | 2900 | 30 | 4.5 |
| ISW 100-200(I)B | 100 |
60 100 120 |
16.7 27.8 33.3 |
43 40 36 | 72 | 2900 | 22 | 4.5 |
| ISW 100-250(I) | 100 |
96 160 192 |
26.7 44.4 53.3 |
83 80 72 |
65 77 74 | 2900 | 55 | 4.8 |
| ISW 100-250(I)A | 100 |
84 140 168 |
23.3 39 46.7 |
75 72 65 |
60 72 69 | 2900 | 45 | 4.5 |
| ISW 100-250(I)B | 100 |
60 100 120 |
16.7 27.8 33.3 |
68 65 58 | 70 | 2900 | 37 | 4.5 |
| ISW 100-350 | 100 |
60 100 120 |
16.7 27.8 33.3 |
153.6 150 142 |
72 57 74 | 2900 | 90 | 4.0 |
| ISW 100-350A | 100 |
61 87 113 |
16.9 24.2 31.4 |
145.6 142 134 | 75 | 2900 | 75 | 4.0 |
| ISW 100-350B | 100 |
58 82 107 |
16.1 22.8 29.7 |
138.6 135 127 | 75 | 2900 | 55 | 4.0 |
| 型號 |
口徑 mm | 流量 |
揚程 m |
效率 % |
轉速 r/min |
電機功率 KW |
必需汽蝕余量 (NPSH)r | |
| m3/h | L/S | |||||||
| ISW 125-100 | 125 |
96 160 192 |
26.7 44.4 53.3 |
13 12.5 12 | 82 | 2900 | 11 | 4.0 |
| ISW 125-100A | 125 |
86 143 172 |
23.9 39.7 47.8 |
10.4 10 9.6 | 77 | 2900 | 7.5 | 4.0 |
| ISW 125-125 | 125 |
96 160 192 |
26.7 44.4 53.3 |
22.6 20 17 | 80 | 2900 | 15 | 4.0 |
| ISW 125-125A | 125 |
86 143 172 |
23.9 39.7 47.8 |
18 16 13.6 | 77 | 2900 | 11 | 4.0 |
| ISW 125-160 | 125 |
96 160 192 |
26.7 44.4 53.3 |
36 32 28 | 78 | 2900 | 22 | 4.0 |
| ISW 125-160A | 125 |
90 150 180 |
25 41.7 50 |
31.5 28 24.5 | 76 | 2900 | 18.5 | 4.0 |
| ISW 125-160B | 125 |
83 138 166 |
21.7 38.3 46.1 |
27 24 21 | 73 | 2900 | 15 | 4.0 |
| ISW 125-200 | 125 |
96 160 192 |
26.7 44.4 53.3 |
55 50 46 | 77 | 2900 | 37 | 5.5 |
| ISW 125-200A | 125 |
90 150 180 |
25 41.7 50 |
48.4 44 40.5 | 76 | 2900 | 30 | 5.5 |
| ISW 125-200B | 125 |
83 138 166 |
21.7 38.3 46.1 |
41.3 37.5 34.5 | 75 | 2900 | 22 | 5.5 |
| ISW 125-250 | 125 |
96 160 192 |
26.7 44.4 53.3 |
87 80 73 | 75 | 2900 | 55 | 5.0 |
| ISW 125-250A | 125 |
90 150 180 |
25 41.7 50 |
76 70 84 | 74 | 2900 | 45 | 5.5 |
| ISW 125-250B | 125 |
83 138 166 |
21.7 38.3 46.1 |
65 60 55 | 73 | 2900 | 37 | 5.5 |
| ISW 125-315 | 125 |
96 160 192 |
26.7 44.7 53.3 |
133 125 119 | 70 | 2900 | 90 | 5.0 |
| ISW 125-315A | 125 |
90 150 180 |
25 41.7 50 |
117 110 104.6 | 70 | 2900 | 75 | 5.0 |
| ISW 125-315B | 125 |
86 143 172 |
23.9 39.7 47.8 |
106.4 100 95.2 | 69 | 2900 | 75 | 5.0 |
| ISW 125-315C | 125 |
80.5 134 161 |
22.4 37.2 44.7 |
96 88 86 | 67 | 2900 | 55 | 5.0 |
| 型號 |
口徑 mm | 流量 |
揚程 m |
效率 % |
轉速 r/min |
電機功率 KW |
必需汽蝕余量 (NPSH)r | |
| m3/h | L/S | |||||||
| ISW 150-125 | 150 |
96 160 192 |
26.7 44.4 53.3 |
22.6 24 17 |
66 76 76 | 2900 | 11 | 4.0 |
| ISW 150-125A | 150 |
90 150 180 |
25 41.7 50 |
18 16 13.6 | 77 | 2900 | 7.5 | 4.0 |
| ISW 150-160 | 150 |
96 160 192 |
26.7 44.4 53.3 |
36 32 27 | 75 | 2900 | 22 | 4.0 |
| ISW 150-160A | 150 |
90 150 180 |
25 41.7 50 |
32 28 23.5 | 76 | 2900 | 18.5 | 4.0 |
| ISW 150-160B | 150 |
84 140 168 |
23.3 39 46.7 |
27 24 21 | 73 | 2900 | 15 | 4.0 |
| ISW 150-200 | 150 |
140 200 260 |
38.9 55.6 72.2 |
13.8 12.5 10.6 |
68 78 78 | 1450 | 15 | 3.0 |
| ISW 150-200A | 150 |
125 176 232.5 |
34.7 49.7 64.6 |
11 10 8.5 |
66 76 76 | 1450 | 11 | 3.0 |
| ISW 150-200B | 150 |
84 140 168 |
23.3 39 46.7 |
41 38 34 | 75 | 2900 | 22 | 4.0 |
| ISW 150-250 | 150 |
140 200 260 |
38.9 55.6 72.2 |
21.8 20 17 |
73 79 77 | 1450 | 18.5 | 3.0 |
| ISW 150-250A | 150 |
129 184.4 240 |
35.8 51.2 66.7 |
18.5 17 14.4 |
72 78 76 | 1450 | 15 | 3.0 |
| ISW 150-250B | 150 |
117 167 217.5 |
32.5 46.4 60.4 |
15.2 14 12 | 76 | 1450 | 11 | 3.0 |
| ISW 150-315 | 150 |
140 200 260 |
38.9 55.6 72.2 |
33.8 32 28 |
70 78 73 | 1450 | 30 | 2.5 |
| ISW 150-315A | 150 |
131 187 243 |
36.4 51.9 67.5 |
29.5 28 24.5 |
69 77 77 | 1450 | 22 | 3.5 |
| ISW 150-315B | 150 |
121 173 225 |
33.5 48.1 62.5 |
25 24 21 | 76 | 1450 | 18.5 | 3.5 |
| ISW 150-350 | 150 |
96 160 192 |
26.7 44.4 53.3 |
153.6 150 142.8 | 80 | 2900 | 110 | 5.5 |
| ISW 150-350A | 150 |
90 150 180 |
25 41.7 50 |
145.6 142 134.8 | 70 | 2900 | 90 | 5.2 |
| ISW 150-350B | 150 |
84 140 168 |
23.3 39 46.7 |
138.6 135 127.8 |
65 76 74 | 2900 | 75 | 5.5 |
| ISW 150-400 | 150 |
140 200 260 |
38.9 55.6 72.2 |
53 50 44 |
68 75 71 | 1450 | 45 | 3.5 |
| ISW 150-400A | 150 |
131 187 243 |
36.4 51.9 67.5 |
46.6 44 38.3 |
67 74 70 | 1450 | 37 | 3.5 |
| ISW 150-400B | 150 |
122 174 226.5 |
33.9 48.3 62.9 |
40 38 33 | 73 | 1450 | 30 | 3.5 |
| ISW 150-400C | 150 |
112 160 208 |
31.1 44.4 57.8 |
34 32 28 | 71 | 1450 | 22 | 3.5 |
| 型號 |
口徑 mm | 流量 |
揚程 m |
效率 % |
轉速 r/min |
電機功率 KW |
必需汽蝕余量 (NPSH)r | |
| m3/h | L/S | |||||||
| ISW 150-250(I) | 150 |
120 200 240 |
33.3 55.6 66.7 |
87 80 72 |
65 76 74 | 2900 | 75 | 4.5 |
| ISW 150-250(I)A | 150 |
112 187 224 |
31.1 51.9 62.2 |
76 70 63 |
64 75 73 | 2900 | 55 | 4.5 |
| ISW 150-250(I)B | 150 |
104 173 208 |
28.9 48.1 57.8 |
65 60 54 |
63 74 72 | 2900 | 45 | 4.5 |
| ISW 150-315(I) | 150 |
120 200 240 |
33.3 55.6 66.7 |
133 125 120 |
58 73 75 | 2900 | 110 | 4.5 |
| ISW 150-315(I)A | 150 |
112 187 224 |
31.1 51.9 62.2 |
116 110 105 |
57 72 74 | 2900 | 90 | 4.5 |
| ISW 150-315(I)B | 150 |
104 173 208 |
28.9 48.1 57.8 |
100 95 91 |
55 70 72 | 2900 | 75 | 4.5 |
| 型號 |
口徑 mm | 流量 |
揚程 m |
效率 % |
轉速 r/min |
電機功率 KW |
必需汽蝕余量 (NPSH)r | |
| m3/h | L/S | |||||||
| ISW 200-200 | 200 |
140 200 260 |
38.9 55.6 72.2 |
13.8 12.5 10.6 |
68 78 78 | 1450 | 15 | 3.0 |
| ISW 200-200A | 200 |
125 179 232.5 |
34.7 49.7 64.6 |
11 10 8.5 |
66 76 76 | 1450 | 11 | 3.0 |
| ISW 200-250 | 200 |
140 200 260 |
21.8 20 17 |
21.8 20 17 |
73 79 77 | 1450 | 18.5 | 3.0 |
| ISW 200-250A | 200 |
129 184.4 240 |
18.5 17 14.4 |
18.5 17 14.4 |
72 78 76 | 1450 | 15 | 3.0 |
| ISW 200-250B | 200 |
117 167 217.5 |
15.2 14 12 |
15.2 14 12 | 76 | 1450 | 11 | 3.0 |
| ISW 200-315 | 200 |
140 200 260 |
33.8 32 28 |
33.8 32 28 |
70 78 78 | 1450 | 30 | 3.5 |
| ISW 200-315A | 200 |
131 189 243 |
29.5 28 24.5 |
29.5 28 24.5 |
69 77 77 | 1450 | 22 | 3.5 |
| ISW 200-315B | 200 |
121 173 225 |
25 24 21 |
25 24 21 | 76 | 1450 | 18.5 | 3.5 |
| ISW 200-400 | 200 |
140 200 260 |
53 50 44 |
53 50 44 |
68 75 71 | 1450 | 45 | 3.5 |
| ISW 200-400A | 200 |
131 187 243 |
46.6 44 38.3 |
46.6 44 38.3 |
67 74 70 | 1450 | 37 | 3.5 |
| ISW 200-400B | 200 |
122 174 226.5 |
40 38 33 |
40 38 33 | 73 | 1450 | 30 | 3.5 |
| ISW 200-400C | 200 |
112 160 208 |
34 32 28 |
34 32 28 | 71 | 1450 | 22 | 3.5 |
| 型號 |
口徑 mm | 流量 |
揚程 m |
效率 % |
轉速 r/min |
電機功率 KW |
必需汽蝕余量 (NPSH)r | |
| m3/h | L/S | |||||||
| ISW 200-200(I) | 200 |
280 400 520 |
77.8 111.1 144 |
13.4 12.5 10.5 |
70 80 79 | 1450 | 22 | 4.0 |
| ISW 200-200(I)A | 200 |
250 358 465 |
69.4 90.4 129.2 |
10.7 10 8.5 |
68 73 77 | 1450 | 18.5 | 4.0 |
| ISW 200-250(I) | 200 |
280 400 520 |
77.8 111.1 144 |
22.2 20 14 |
75 80 72 | 1450 | 30 | 4.0 |
| ISW 200-250(I)A | 200 |
250 358 465 |
69.4 99.4 129.2 |
18 16 11.2 |
73 78 70 | 1450 | 22 | 4.0 |
| ISW 200-250(I)B | 200 |
226 322 419 |
62.8 89.4 116.4 |
14.4 13 7.3 |
70 75 67 | 1450 | 18.5 | 4.0 |
| ISW 200-315(I) | 200 |
280 400 520 |
77.8 111.4 144 |
36 32 26 |
73 80 75 | 1450 | 55 | 4.0 |
| ISW 200-315(I)A | 200 |
262 374 486 |
72.8 103.9 135 |
31.5 28 23 |
72 79 74 | 1450 | 45 | 4.0 |
| ISW 200-315(I)B | 200 |
242 346 450 |
67.3 96.1 125 |
27 24 19.5 | 78 | 1450 | 37 | 4.0 |
| ISW 200-400(I) | 200 |
280 400 520 |
77.8 111.4 144 |
54.5 50 39 |
75 81 77 | 1450 | 75 | 4.0 |
| ISW 200-400(I)A | 200 |
262 374 486 |
72.8 103.9 135 |
48 44 34 | 80 | 1450 | 75 | 4.0 |
| ISW 200-400(I)B | 200 |
242 346 450 |
67.2 96.1 125 |
41.4 38 29.6 | 78 | 1450 | 55 | 5.0 |
| ISW 200-400(I)C | 200 |
224 320 416 |
62.2 88.9 115.6 |
34.9 32 25 | 76 | 1450 | 45 | 5.0 |
| 型號 |
口徑 mm | 流量 |
揚程 m |
效率 % |
轉速 r/min |
電機功率 KW |
必需汽蝕余量 (NPSH)r | |
| m3/h | L/S | |||||||
| ISW 250-250 | 250 |
350 550 650 |
97.2 152.8 180.5 |
22 20 16 |
78 82 81 | 1450 | 45 | 5.0 |
| ISW 250-250A | 250 |
300 500 600 |
83.3 139 166.7 |
18.3 17 14 |
76 80 80 | 1450 | 37 | 5.0 |
| ISW 250-235 | 250 |
300 500 600 |
83.3 139 166.7 |
14 12.5 11 |
73 78 70 | 1480 | 22 | 4.5 |
| ISW 250-300 | 250 |
300 500 600 |
83.3 139 166.7 |
22 20 16 | 78 | 1480 | 37 | 4.5 |
| ISW 250-315 | 250 |
350 550 650 |
97.2 152.8 180.5 |
34 32 28 |
76 80 79 | 1450 | 75 | 5.5 |
| ISW 250-315A | 250 |
300 500 600 |
83.3 139 166.7 |
29.5 28 24 |
74 78 77 | 1450 | 55 | 5.5 |
| ISW 250-315B | 250 |
260 450 520 |
72.2 125 144.4 |
25 24 20 |
70 74 72 | 1450 | 45 | 5.5 |
| ISW 250-400 | 250 |
300 500 600 |
83.3 139 166.7 |
54.5 50 39 | 72 | 1480 | 90 | 4.5 |
| 型號 |
口徑 mm | 流量 |
揚程 m |
效率 % |
轉速 r/min |
電機功率 KW |
必需汽蝕余量 (NPSH)r | |
| m3/h | L/S | |||||||
| ISW 300-235 | 300 |
480 720 900 |
133.3 200 250 |
20 18 15.5 |
77 81 74 | 970 | 55 | 5.0 |
| ISW 300-235A | 300 |
438 607 821 |
121.7 182.5 228.1 |
16.5 15 13 |
75 79 72 | 970 | 45 | 5.0 |
| ISW 300-235B | 300 |
400 600 750 |
111.1 167.0 208.3 |
14 12.5 11 |
73 77 70 | 970 | 37 | 5.0 |
| ISW 300-300 | 300 |
480 720 900 |
133.3 200 250 |
31 28 25 |
77 81 77 | 970 | 75 | 5.0 |
| ISW 300-300A | 300 |
444 666 833 |
123.3 185 231.4 |
26.5 24 21.5 |
76 80 76 | 970 | 75 | 5.0 |
| ISW 300-300B | 300 |
415 623 779 |
115.3 173.1 261.4 |
23 21 18.5 | 79 | 970 | 55 | 5.0 |
| ISW 300-380 | 300 |
480 720 900 |
133.3 200 250 |
48 44 34 | 84 | 970 | 132 | 5.0 |
| ISW 300-380A | 300 |
444 666 833 |
123.3 185 231.4 |
41.4 38 30 | 80 | 970 | 110 | 5.0 |
| ISW 300-380B | 300 |
409 614 767 |
113.6 170.6 213.1 |
35 32 25 | 78 | 970 | 90 | 5.0 |
| ISW 300-235(I) | 300 |
718 1080 1345 |
199.4 300 373.6 |
44.6 40 34.6 | 82 | 1450 | 160 | 5.5 |
| ISW 300-235(I)A | 300 |
642 965 1203 |
178.3 268.1 334.2 |
35.7 32 27.7 | 80 | 1450 | 132 | 5.5 |
非常感謝您對以上內容的訪問和閱讀!本條資訊是關于ISW型臥式管道離心泵規格型號性能參數表的介紹,如您對此問題還想有進一步的了,或想購買此相關產品,請直接聯系我公司客服人員,我公司還生產消防泵,隨時歡迎您的咨詢。客服聯系電話:133 9511 4288,微信同號。謝謝!